Официальное опубликование правовых актов
ОФИЦИАЛЬНОЕ ОПУБЛИКОВАНИЕ
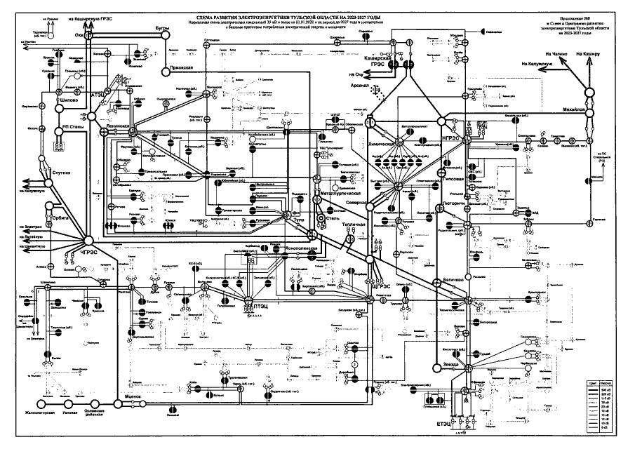
Постановление Правительства Тульской области от 29.04.2022 № 286
"Об утверждении Схемы и Программы развития электроэнергетики Тульской области на 2023-2027 годы"
Номер опубликования: 7100202205040003
Дата опубликования: 04.05.2022
Страница №201 из 202:
Увеличить