Официальное опубликование правовых актов
ОФИЦИАЛЬНОЕ ОПУБЛИКОВАНИЕ
Указ Губернатора Сахалинской области от 29.04.2021 № 24
"Об утверждении Схемы и Программы развития электроэнергетики Сахалинской области на 2021 - 2025 годы"
Номер опубликования: 6500202104300007
Дата опубликования: 30.04.2021
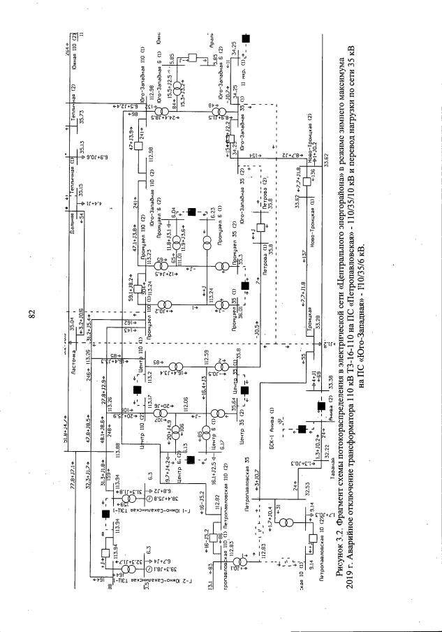
Страница №83 из 232:
Увеличить