Официальное опубликование правовых актов
ОФИЦИАЛЬНОЕ ОПУБЛИКОВАНИЕ
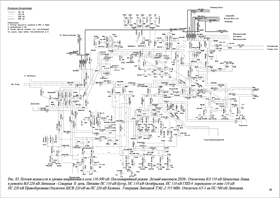
Постановление администрации Липецкой области от 09.08.2016 № 348
"Об утверждении Схемы и программы развития электроэнергетики Липецкой области на 2017-2021 годы"
Номер опубликования: 4800201608170001
Дата опубликования: 17.08.2016
Страница №467 из 659:
Увеличить