Официальное опубликование правовых актов
ОФИЦИАЛЬНОЕ ОПУБЛИКОВАНИЕ
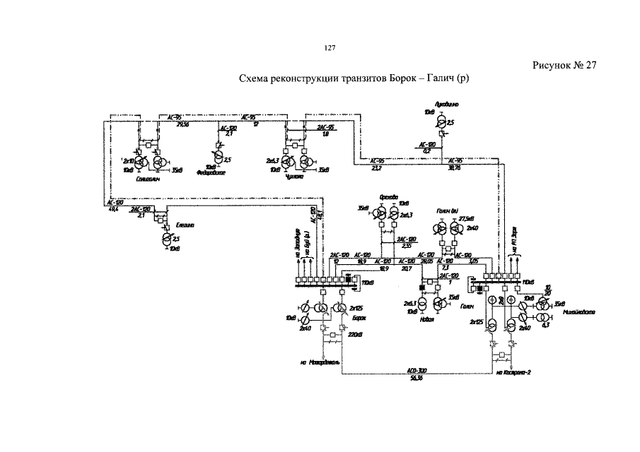
Постановление губернатора Костромской области от 23.06.2015 № 108 "Об утверждении схемы и программы развития электроэнергетики Костромской области на 2016 – 2020 годы"
Номер опубликования: 4400201506290004
Дата опубликования: 29.06.2015
Страница №128 из 153:
Увеличить