Официальное опубликование правовых актов
ОФИЦИАЛЬНОЕ ОПУБЛИКОВАНИЕ
Приказ Министерства энергетики Российской Федерации от 13.09.2018 № 757
"Об утверждении Правил переключений в электроустановках"
(Зарегистрирован 22.11.2018 № 52754)
Номер опубликования: 0001201811230023
Дата опубликования: 23.11.2018
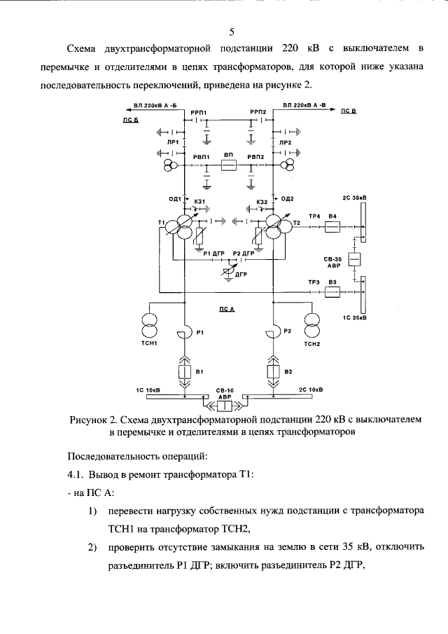
Страница №129 из 160:
Увеличить